韩剧《我的瑜伽教练》免费,同学聚会妈妈喝醉酒回来,二人世界真人版免费播放
0516-86224832
企业简介
企业荣誉
产品展示
GLM系列剩余电流动作断路器
GLM6E系列塑壳断路器
GLL1系列剩余电流保护器
0.4KV智能电网管理系统
GLJD6系列剩余电流保护继电器
JLB系列漏电断路器
新闻动态
行业资讯
联系方式
所有产品分类
Product categories
GLM系列剩余电流动作断路器
GLM6E系列塑壳断路器
GLL1系列剩余电流保护器
0.4KV智能电网管理系统
GLJD6系列剩余电流保护继电器
JLB系列漏电断路器
最新文章
产品接线图
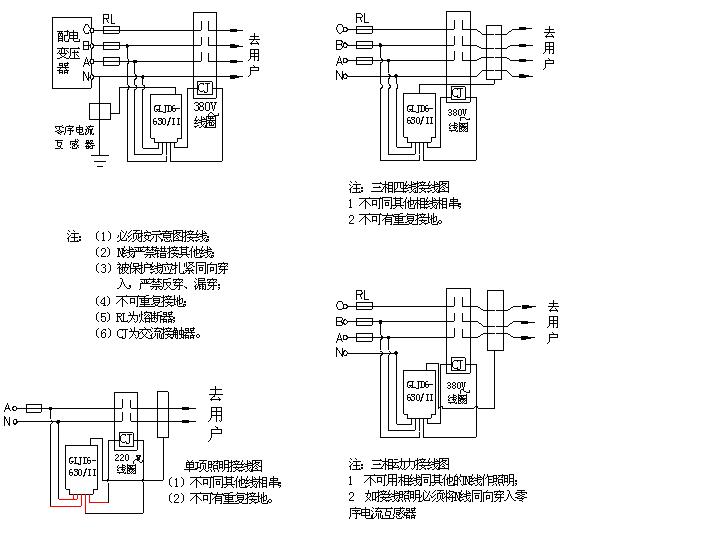
GLJD6-630/II产品接线图
贺邳州市国龙电器有限公司成功上线!
贺邳州市国龙电器有限公司成功上线!
贺邳州市国龙电器有限公司成功上线!
贺邳州市国龙电器有限公司成功上线!
贺邳州市国龙电器有限公司成功上线!
贺邳州市国龙电器有限公司成功上线!
首页
>
下载中心
GLJD6-630/II产品接线图
发布时间:2011-03-22 浏览次数:133582
上一篇:
没有上篇了
下一篇:
产品接线图
联系我们
0516-86224832
pzgldq@163.com
江苏省邳州市邳新路58号
江苏国龙电气有限公司
关键词:
国龙电器
剩余电流保护器
剩余电流断路器
漏电断路器
Copyright © 2011-2021 江苏国龙电气有限公司 All Rights Reserved. 手 机:13705222556 电 话:0516-86224832 地 址:江苏省邳州市高新技术产业开发区邳新路58号
技术支持:
徐州慧网
主站蜘蛛池模板:
如东县
|
杭锦后旗
|
湟源县
|
从化市
|
郯城县
|
金溪县
|
调兵山市
|
禄劝
|
腾冲县
|
阿图什市
|
搜索
|
乐东
|
开江县
|
即墨市
|
会理县
|
平邑县
|
张家川
|
巩义市
|
新蔡县
|
丹江口市
|
文山县
|
尼玛县
|
惠东县
|
武陟县
|
西平县
|
泰宁县
|
林芝县
|
太湖县
|
甘孜县
|
罗源县
|
神农架林区
|
南郑县
|
牟定县
|
米脂县
|
中江县
|
伊宁市
|
盘锦市
|
法库县
|
崇信县
|
博兴县
|
徐水县
|